| 时间:2021-04-02 | 编辑:E航小E | 阅读:1176 | 分享: |
导读
对于以海上生命救助为核心的专业救助拖轮来说,救助艇无疑是最具代表性的、最重要的救助/救生设备之一。

当有救助任务时,救助艇能够救起落水人员;
当船舶发生险情不得不弃船时,救助艇能够承载船员逃离遇难船,最大限度地保障生命安全。
为了使救助艇顺利出动,保障救助/逃生的成功率,救助艇及其降放装置应时刻处于正常状态。
然而在定期进行的救助演习中,由于救助艇意外坠落导致摔艇事故时有发生,救助艇不能正常收放,使得救助训练无法进行。
鉴于问题的严重性,本文分析该故障产生的原因,阐述故障排查过程,总结应对措施,与大家共享。

一
故障现象
某专业救助船在一次释放救助艇训练时,吊艇架转出舷外,打开头部油缸,当操作绞车手柄下放时,救助艇牵引着钢丝做几乎失控的自由落体运动一直到水面,远大于正常释放速度(48~60m/min)致使艇体受损,人员受伤;当操作绞车手柄回收时,救助艇在钢丝的牵引下受控地上升至半空中,松开绞车手柄暂停回收,艇静止不动,再继续操作 绞车手柄回收,此时救助艇下落一段距离停止,继而又向上升起。
多次做收放试验,情况大致相同。
二
故障分析与查找
1.救助艇降放装置
救助艇降放装置液压原理见图1;

1-绞车换向阀;2-平衡阀;3-液压马达;4-离合器;5-换向阀 YVB、YVC、YVD、YVE、YVF、YVG 电磁换向阀 FC4-0 位置分配器
图1 救助艇降放装置绞车液压原理
离合器电磁换向阀电气工作原理见图2。

FC4-0 位置分配器;KA4-继电器;YVB-离合器电磁换向阀
图 2 离合器电磁换向阀电气工作原理
此救助艇降放装置(型号 SPR5000)由电液联合控制,包括动力液压单元(液压泵、油柜、溢流阀等)、电气控制箱、操纵台、艇架、绞车、刹车、液压缸、离合器、齿轮传动机构、液压阀件、传感器等部件。
吊艇架正常工作状态:
当头部油缸打开后,救助艇通过绞车、齿轮机构、离合器 4(闭合状态)等部件与刹车机构相连,悬停空中;
当进行救助艇释放或回收时,手操绞车换向阀1 手柄,“0”位置分配器FC4闭合,继电器 KA4、电磁换向阀YVB通电,离合器脱开,刹车解除,同时绞车在压力油的驱动下进行放或收缆动作,从而实现救助艇的下降或上升。
由理论和实际情况可得绞车换向阀1 与“0”位置分配器 FC4 联动,只要绞车换向阀动作,无论方向如何,电磁换向阀YVB 都会通电,刹车制动都会解除;
在收或放救助艇时,绞车驱动力的产生应与刹车解除同时进行。
根据救助艇可以正常悬停的实际情况可知刹车制动功能正常。
所以,查找故障的原因,判断绞车驱动力大小和检查刹车解除与绞车驱动力产生的时机是关键,应对以下因素进行排查。
2.液压泵
泵的正常磨损会影响泵油性能。
液压泵为绞车提供油液流量(额定流量 200l/min)和压力的不足都会造成绞车驱动力减小。
启动电动机,把液压主泵(工作压力250bar)的出口阀逐渐关小,当泵出的液压油部分经溢流阀溢出时,发现泵出口压力表指示240bar,正好等于溢流阀的设定压力,可知主泵的供油压力正常。
把主回油管路外接至计量容器中,启动泵,回油流量的计算结果达到了设计要求。
因此判断液压泵的功能正常。
3.管路
管路连接缺陷产生的泄漏和异物存在产生的流阻会造成流量和压力损失,也会使得绞车动力不足。
整个液压系统外观检查,无外泄现象。
检查回油滤器洁净无杂物;
拆检绞车前后两段管路,内部光亮洁净无油泥沉积;
检查泵进口滤器洁净完好,消除大颗粒异物进入管路系统的可能。
以上检查结果可得出管路是正常的。
4.油液
由于液压油的长久使用,油质会变差,氧化和细小磨削会使得油液粘度增大,流动阻力加大,造成压力损失。
取油样与新油进行对比观察和滴漏粘度试验,结果差别不大。
油液粘度也会受到温度的影响,操作时,应控制温度在合适范围内。
5.绞车
直接判断绞车液压马达3的泄漏是不容易的。
液压油粘度过低、液压马达部件磨损严重,都会造成液压马达异常泄漏,结合现象不妨做一个马达异常泄漏的假设,先从理论上分析一下问题。
从液压系统图上分析,艇上升靠的是马达液压驱动力,下降靠的是平衡阀2液压限速制动作用,所以,实现这两种操作的动力形式是不同的。
液压马达的内部异常泄漏是压力油相对马达的旁通,对艇的上升、下降操作都会有直接的影响。
但由于冷却和润滑的需要,少量适当的泄漏是必须的。
为问题分析的条理性,现分别讨论艇上升和下降的情况。
(1)收艇阶段
当收艇操作开始时,绞车换向阀1、“0”位置分配器FC4、继电器 KA4、电磁换向阀 YVB 动作,离合器4脱开,刹车解除,同时压力油经绞车换向阀1通过管路流向马达。
由于油液的惯性、可压缩性,且绞车换向阀1与液压马达3之间管路长度d较大,到达马达的油液有滞后现象,作用在液压马达上的油液压力和流量产生由小到大逐渐变化,液压马达的驱动力同样由小变大,设液压马达驱动力由0增大到艇重需要时间为t。
当马达内泄漏异常时,过程分析:
收艇操作瞬间,刹车解除即时发生(离合器电磁换向阀YVB与离合器之间的管路长度远小于d),液压马达受油压力为零,液压马达驱动力小于艇重,艇有下降趋势;
艇加速下降阶段,在收艇时间t内,开始液压马达受油流量小且部分被泄漏旁通,油压增长慢,液压马达驱动力小于艇重,艇加速下落,随着液压马达受油流量不断增大,内泄的影响逐渐减小,油压逐渐增大,最终液压马达驱动力等于艇重,此时艇向下运动速度最大;
艇下降减速阶段,液压马达受油流量逐渐增大至恒定,液压马达驱动力始终大于艇重,艇做下落的减速运动直到速度为 0;
艇加速上升、匀速向上阶段,由于液压马达驱动力始终大于艇重,艇加速上升直到匀速向上,最后艇收起。
由以上分析得出,马达内部泄漏异常且马达受油相较于刹车解除的延迟(阀件、管路布置的固有原因)导致了收艇异常的解释是成立的。
(2)放艇阶段
当放艇操作开始时,绞车换向阀1、“0”位置分配器 FC4、继电器 KA4、电磁换向阀 YVB 动作,离合器5脱开, 刹车解除,同时压力油经绞车换向阀1通过管路流向马达。
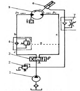
平衡阀液压油路简易布置见图3。

1.液压泵;2.溢流阀;3.换向阀;4.平衡阀;5.液压马达;6.刹车;7.单向节流阀;a.控制油路;b.压力侧油路;c.低压侧油路;Pa. 马达进油压力;Pb.回油压力
图 3 平衡阀液压油路布置简图
艇下降时,马达回油管路上安装的平衡阀 4(设定为100bar)发挥节流限速作用,马达的回油侧为压力侧b,平衡阀的控制油来自马达的低压侧 c 进油管路。
在节流限速和艇重的联合作用下,艇实现速度可控下降。
当马达内部泄漏过大时,马达回油侧与进油侧的压差减小,马达的制动扭矩变小,艇下落速度变大,泄漏大到一定程度,艇失速下滑,造成摔艇事故。
平衡阀的限速功能实现了艇的速度可控降落,平衡阀属于调节阀的范畴,工作原理是通过改变阀芯与阀座的间隙(开度),改变流体流经阀门的流通阻力,达到调节流量的目的。
平衡阀相当于一个局部阻力可以改变的节流元件。
当平衡阀设定压力过小或阀芯开度故障过大时,节流减速效果差,会导致艇下降速度过快。
6.故障确认
从工作量大小考虑,应先更换新的平衡阀,重新做放艇试验,故障现象依然存在,平衡马达内部泄漏过大的因素可能性增加,但需要进一步确认。
液压马达为双排量轴向活塞式,送厂家拆检,解体、清洁检查、测量,发现柱塞与 油缸磨损严重,经测量,配合间隙超过最大允许值,这就导致了内部泄漏增加。
当液压马达经换新或修理装复后,放艇试验正常,把旧平衡阀换上,放艇试验正常,检验出平衡阀的功能良好。
7.得出结论
双排量轴向活塞式液压马达柱塞和液压缸的磨损导致了泄漏增加,造成了救助艇释放时的失速下降;
由于绞车换向阀至液压马达管路长度远大于离合器电磁阀YVB至离合器管路长度,造成了液压马达供油明显滞后于刹车解除,再叠加上液压马达异常泄漏,致使上述收艇时异常现象产生。
三
故障解决
由于柱塞和油缸是液压马达的主要构成部件,更换成本占比较高,建议液压马达换新,这样就解决了因液压马达泄漏产生的问题。
马达供油滞后于刹车脱离是结构布置型问题,我们只能对原设计布置进行改进避免此种问题。
绞车的刹车机构为单向作用式,刹车轴在绞车放缆的旋转方向上旋转受到刹车制动作用;
刹车轴在绞车收缆的旋转方向上可自由旋转,刹车不起作用。
也就是说,当艇上收时,即使离合器4不脱开,刹车也不阻碍绞车收艇,同时刹车可以防止艇意外下落,这样马达供油滞后于刹车解除情况就不存在了,因此,离合器 4闭合状态更适合收艇操作;
当艇下放时,刹车需要解除,离合器4需要脱开。
有两种方案可以满足这种需求。
①在电气、机械方面进行改造,改变“0”位置分配器FC4功能。
绞车换向阀 1 与“0”位置分配器 FC4 机械相连,绞车换向阀1在收艇和放艇两个位置上都带动了“0”位置分配器 FC4 的闭合,可以改成:只有绞车换向阀1在放艇位置上,FC4 闭合。
这需要改变绞车换向阀 1 与“0”位置分配器 FC4 传动结构。
②在液压油路方面进行改造。
改造后的救助艇降放装置绞车液压原理见图4。

1-绞车换向阀;2-平衡阀;3-液压马达;4-离合器;5-换向阀;6-减压阀 YVB、YVC、YVD、YVE、YVF、YVG 电磁换向阀 FC4-0 位置分配器 S-平衡阀 2 到减压阀 6 的管路
图4 改造后的救助艇降放装置绞车液压原理
拆除“0”位置分配器FC4和继电器KA4后,取消了绞车换向阀1对离合器4控制功能,同时增加一条离合器4的控制油路:
平衡阀2和离合器4之间增设油管路S和减压阀6等部件。
当放艇时,平衡阀控制油来自液压马达进油管路,其部分油液经增设的管路S和减压阀6到达离合器4,离合器脱开,刹车解除,艇在平衡阀的制动作用下降落。
收艇时,离合器4无动作,处于闭合状态。

四
管理要点
①定期查看是否有液压油泄漏情况,若有应立即消除。
②至少每年进行一次挂重检查,挂重50%的安全负荷。
③减速齿轮箱每2000小时或至少每年更换一次齿轮油。
④刹车片定期拆检。
⑤定期检查和清洗回油滤器。
⑥定期检查油液的质量,时刻保持液压油的温度在15~60℃范围内。
本文原创作者系:
交通运输部北海救助局(烟台) 游军伟
参考文献:
[1]江阴泓康机械制造有限公司.高速救助艇吊机/救助艇降放装置完工图/指导手册,2012.
[2]费千.船舶辅机[M].大连:大连海事大学出版社,2005.
END
来源:网络
电话:025-85511250 / 85511260 / 85511275
传真:025-85567816
邮箱:89655699@qq.com



